Sensores; Cableado De Los Sensores - Watson Marlow Pumps 730 En Manual De Instalación, Funcionamiento Y Mantenimiento

Tabla de contenido
20

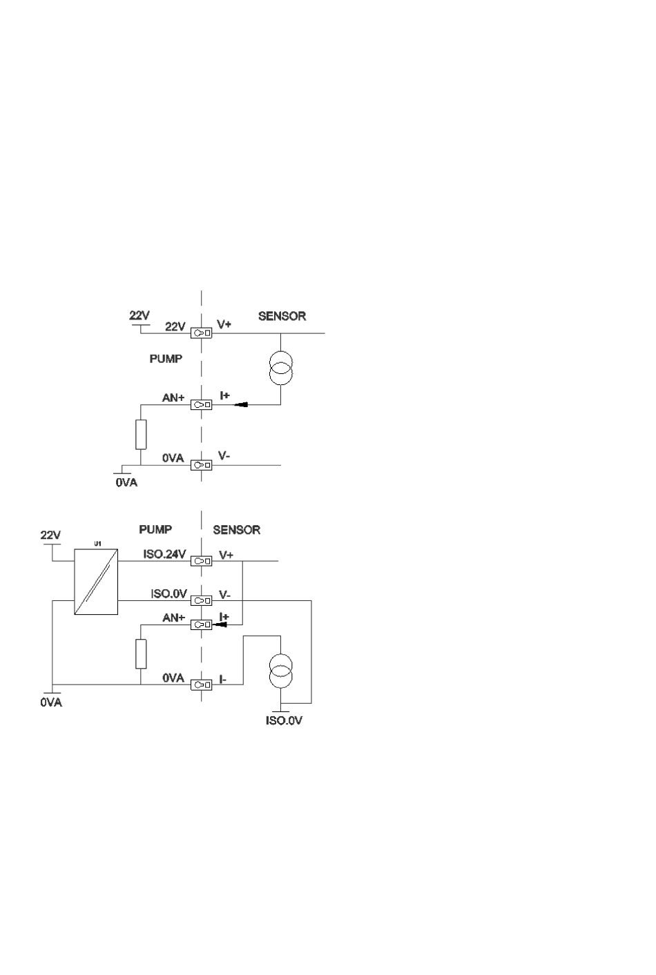
Sensores

Los sensores pueden conectarse a la bomba para mostrar los valores, advertencias y errores de la
presión o el caudal, según se elija.
Los sensores incorporados permiten que el usuario configure los puntos de ajuste de advertencia y
alarma de la bomba.
Como máximo, cada bomba puede funcionar con un sensor de caudal y un sensor de presión al mismo
tiempo.
20.1

Cableado de los sensores

Antes de avanzar con la configuración, asegúrese de que el sensor esté bien conectado a la bomba.
("Cableado de control" en la página 25 o "Conectores de entrada/salida - IP66" en la página
37).
78
m-730en-es-01
Tabla de contenido
loading

Este manual también es adecuado para:

730 enn730sn730un730dun730bpn

Tabla de contenido